Header Reklam
Header Reklam

Kömür Gaz Kombine Çevrim Santralları

05 Haziran 1994 Dergi: Haziran-1994

ÖZET
Konvensiyonel Kömür Santrallarına alternatif olarak geliştirilen ve kömürden elde edilen sentetik gazla (CO, H2) ile çalışan Kömür-Gaz Kombine Çevrim Santralları çalışma prensipleri ve 3 ana gazlaştırma prosesi olan sabit yatak, akışkan yatak, peşpeşe püskürtme metodları incelenmiş ve birbirine göre üstünlük ve farklılıkları tartışılmıştır. Proje safhasındaki sıcak ve soğuk gaz temizleme sistemi ile çalışacak iki proje karşılaştırılmıştır. Kömür-Gaz Santrallarının ekonomisi bu konuda yapılan fizibilite raporları ve ihale bedelleri dikkate alınarak konvensiyonel Kömür Santralları ile yatırım ve üretim maliyetleri ve çevre etkisi açısından kıyaslanmıştır.

GİRİŞ

Dünyamızda son yıllarda gelişen çevre duyarlılığı Elektrik Üretim Santrallarında yeni teknolojilerin geliştirilmesi sonucunu doğurmuştur. Bu yeni teknolojilerden biri de kömür gazlaştırılması ile elde edilecek kömür-gazın artık oldukça yerleşik bir teknoloji haline gelen gaz türbinlerinde yakılarak elektrik üretilmesi prensibidir. Bu santrallara İngilizce adıyla IGCC (Integrated Coal Gasification and Combined Cycle) denilmekte ve yazımızda bu santrallara KKCS (Kömür-Gaz Kombine Çevrim Santralları) denilecektir. Yazımızda bu santralların geliştirilmesinde izlenen stratejik hedefler, uygulanan teknolojiler ve bu santralların ekonomisi tartışılacaktır.

 I. KKCS GELİŞTİRİLMESİNDE STRATEJİK HEDEFLER

Kömür Gaz Santrallarının geliştirilmesinde stratejik hedefleri üç ana başlık altında toplayabiliriz :

-          Güvenilir, ucuz yakıt arayışları

-          Yakıtın yüksek verimli santrallarda yakılması

-          Yakıtın çevre kirliliği ve yatırım maliyetleri en az olan santralarda yakılması

Güvenilir Ucuz Yakıt Arayışları:

Hidrolik Santrallar bir tarafa bırakılacak olursa elektrik üretimi dört ana yakıta dayanmaktadır.

-          Kömür

-          Doğal Gaz

-          Petrol Türevleri

-          Nükleer

BP 1990 verilerine göre (1) toplam petrol rezervlerinin 2/3 oranına ve toplam doğal gaz reservlerinin 1,25 katına eşdeğer kömür reservleri dünyada mevcuttur. Kömür; hacimli yakıt olması, yakıt olarak çevre kirliliği yaratması nedeniyle mevcut rezervlerden potansiyelin çok altında bir tüketim yapılmaktadır. Diğer taraftan doğal gaz ve petrol fiyatları birbirine endeksli olduğu için 2000 yıllarına doğru ve ikibin yıllarından sonra petrol ve doğal gaz fiyatlarında normal dolar eskalasyonunun çok ötesinde fiyat artışları beklenirken kömürde dolar eskalasyonu ötesinde önemli artışlar beklenmemektedir. DRI tarafından yapılan tahminlerde 2000 yılında doğal gaz fiyatları 2 misli petrol fiyatları 3 misli, 2010 yılında ise doğal gaz fiyatları 3.5 katı, petrol fiyatları 4 katı artacağı tahmin edilmektedir. Görüleceği üzere 2000 yılından sonra doğal gaz ve petrol fiyatlarında hızlı bir artış beklenmektedir. Bu durum karşısında yüksek enerji tüketen gelişmiş ve gelişmekte olan ülkeler enerji kaynaklarını çeşitlendirme ve enerji emniyetini maliyet ve çevre kaygısıyla uyuşturma gereğini duymuşlardır. Bu durumda tek görünebilir enerji alternatifi olan kömür üzerinde yeni stratejilerin geliştirilmesi sonucunu doğurmuştur. Batı Avrupa politik, ekonomik ve çevresel nedenlerle kömürden uzaklaşırken ABD ve uzakdoğu ülkeleri (Japonya/Kore) Kömürü uzun dönemli enerji stratejisinde vazgeçilemez bir kaynak olarak görmektedirler. Ülkemizde ise işletme açısından problemli kalorifik açıdan düşük değerde de olsa 4-5 milyar ton linyit reservimiz vardır. Kwh üretim maliyetlerinin yüksekliği nedeniyle en büyük linyit reservimizin bulunduğu Afşin-Elbistan linyit havzasında planlanan yatırımlar da dondurulmuştur.

Yakıtın Yüksek Verimli Santrallarda Yakılması:

Konvansiyonel Santral Teknolojilerinde kömür büyük ölçekji kazanlarda yakılarak elde edilen buharla buhar türbinleri çalıştırılarak elektrik üretilmektedir. Teknolojik gelişmeler bu santralların verimini ticari boyutta ancak %40'a kadar çıkarabilmiştir. Her ne kadar bu sınırı; buhar parametrelerini yükselterek, yeni teknolojik malzemeler kullanarak ve atık buhardaki ısıyı (egzost kayıpları) emebilmek için daha büyük alçak basınç türbinleri kullanarak yükseltmek mümkün görülse de çalışmalar ticari olarak, uygulanabilir parlak sonuçlar doğurmamıştır. Diğer taraftan; doğal gazla çalışan  gaz türbinlerinde mevcut durumda ünite güçleri 200MW'ı, Kombine Çevrim verimi %55 bulmuş ve 2000 yıllarında gaz türbini ünite güçlerinin 400MW ve Kombine Çevrim veriminin %60'lara çıkacağı tahmin edilmektedir. Gaz Türbinine dayalı kombine çevrim santrallarının hızla artan verim grafiği kömüre dayalı gaz türbini teknolojisini zorlamaya başlamıştır.

Yakıtın Çevre Kirliliği ve Yatırım Maliyeti En Az Santrallarda Yakılması:

Konvansiyonel Kömür Santralları ülkelerce getirilen baca gazı emisyon limitleri nedeniyle baca gazında bulunan zararlı S02, NOx gazlarının temizlenmesi gereğini ortaya çıkarmıştır. Bu da konvansiyonel kömür santrallarına ek yatırım ve işletme maliyetleri getirmektedir. Konvansiyonel kömür santrallarında baca gazı arıtma tesisleri yatırım maliyetlerini 1/3 oranında, elektrik üretim maliyetleri ise 1,5-2,5 cent/kwh civarında artmaktadır (Elektrik üretim maliyeti yaklaşık 5-7 cent/kwh). Konvansiyonel Santralların bu durumuna karşın Doğal Gaz Kombine Çevrim Santralları, teknolojisi gereği baca gazındaki zararlı gazları önlendiği için arıtma tesislerine gerek duyulmamaktadır.

Yatırım maliyetleri açısından da Doğal Gaz Santralları 700 US$/kw civarında iken Konvensiyonel Kömür Santralları baca gazı arıtma tesisleri dahil 1300-1500 US $/kw bulmaktadır. Yatırım maliyetleri ve çevre kirliliği açısından da yakıt olarak kömüre dayalı Kombine Çevrim Santralları bu konudaki teknolojik gelişmeyi zorlamaktadır.

II. KÖMÜR-GAZI ELDE ETME TEKNOLOJİLERİ

Kömürün ticari boyuttaki gaz türbinlerinde yakılabilmesi için gazlaştırılması, gaz içindeki parçacıklardan ve zararlı maddelerden temizlenmesi, kömürün gazlaştırılması sırasında oluşan çevreye zararlı gazlardan arıtılması gerekmektedir. Kömür gazı elde etmek için 4 ana teknoloji bulunmaktadır (şekil 1) :

-          Sabit Yatak

-          Akışkan Yatık

-          Peşpeşe Püskürtme (Entrained Flow)

-          Erimiş Demir Banyosu metodları


Şekil 1. Gazlaştırma Prosesleri

 

Bu metodlara geçmeden önce kömürün gazlaştırılmasmda etkili olan ana kimyasal reaksiyonları bilmekte yarar vardır.

Basınçlı gazlaşma hücresine pulverize olarak bırakılan kömür reaksiyon sıcaklığına ulaşması durumunda gazlaşma hücresine püskürtülen buhar ve oksijen etkisiyle

C+02=C02      C+CQ2=2CO   CO+H2Q=CQ2+H2

2C+02=2CO   C+2H2=CH4   CO+3H2=CH4+H20

C+H20CO+H2   C+2H2=CH4

reaksiyonlarına girerek gazlaşmaktadır. Ana reaksiyon altı  çizilen  reaksiyonlardır  ve  kömür  gazın   bileşimi CO+H2'den meydana gelmektedir. Oluşan zararlı gazlar ise

CO+S=COS    H2+S=H2S

Kömür Gazlaştırma konusunda çalışan 26 uluslararası firma dört ana başlık altında toplayabileceğimiz gazlaştırma sistemlerini geliştirmişlerdir (2).

Sabit Yatak Sistemi :

Gazlaşma hücresi altından buhar ve oksijen verilirken diğer proseslere göre daha iri kırılmış kömürler gazlaştırma hücresine yukarıdan bırakılır. Kömür önce kurur sonra pirolize olur ve daha sonra gazlaşır. Gazlaşma hücresi dibinde biriken kül, uygulanan sisteme göre ya katı ya da erimiş haldedir. Bu teknoloji en çok LURGI sistemi olarak bilinir ve sentetik gaz elde etmede çok uzun yıllardan beri kullanılagelmektedir. Gazlaşma, uygulanan sisteme göre 10-100 bar arası bir basınç altında olmaktadır. Aynı teknoloji ile ABD'de geliştirilen proses KILNGAS prosesidir.

Akışkan Yataklı Sistem :

Akışkan yatak sisteminde çok iyi pulverize edilmiş kömür (1-5 mm) CO ve H2 gazlarına oksidant olarak buhar artı oksijen kullanılarak dönüştürülür. Gazlaşma sıcaklığı kül ergime sıcaklığı altında olup kül katı halde gazlaşma hücresi altından alınır. Gazlaşma hücresi tabanından verilen oksijen ve buhar biraz daha üst kotlardan verilen kömürü iyi bir reaksiyon için kaynatır. Gazlaşma reaksiyonu daha yukarıdan verilen ikinci kol buhar/oksijen ile devam ettirilir. Gazlaşma 10-25 bar basınç altında gerçekleşir. Bu metod Almanya'daki HTW ve CGT, ABD'deki U-Gas ve KRW prosesidir. Bu teknoloji linyit ve yüksek reaktif karakterli taş kömürü için daha uygundur.

Püskürtme Sistemi (Entrained F!ow) :

Burada çok iyi öğütülmüş kömür (0.1 mm) buhar ve 02 ile karıştırılarak gazlaşma hücresine püskürtülür. Yağ ve katran içermeyen ve (çok büyük bir yüzdesi) CO ve H2 olan hamgaza dönüşür.

Yukarıda diğer iki sisteme göre gaz daha yüksek sıcaklıkta olduğu için bu prosesde kül ergimiş olarak (cüruf) gazlaşma hücresi altından alınır. Gazlaşma uygulanan sisteme göre 25-40 bar basınç altında gerçekleşir. Çok uzun yıllardan beri sentetik gaz elde etmede kullanılan bir yöntemdir.

Alman PRENFLO, ABD TEXACO, DOW ve SHELL gazlaştırma teknolojileri bu yöntemdir.

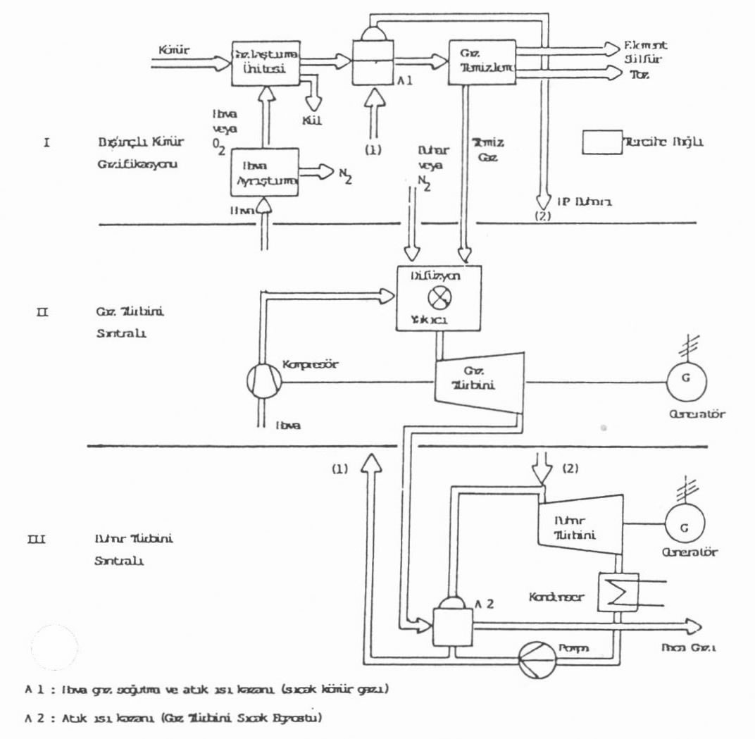
Şekil 2. Basitleştirilmiş Kömür Gaz Kombine Çevrim Santralı Şeması

Erimiş Demir Banyosu Sistemi :

Bu yöntem daha çok çeliğe dönüştürme teknolojilerinde kullanılmaktadır.



III. KÖMÜR-GAZ KOMBİNE ÇEVRİM SANTRALLARI

Kömür gaz kombine çevrim santrallarının teknolojisini önce basite indirgenmiş bir şema üzerinde inceledikten sonra projelendirme safhasında olan

-          Alman Goldenberg KOBRA IGCC Projesi (Soğuk gaz temizleme sistemi)

ABD TAMPA IGCC Floride (Sıcak gaz temizleme) projesinin ana proje unsurlarından bahsedilecektir. Dünyada en büyüğü 300 MW olmak üzere 20'ye yakın inşa ve proje safhasında IGCC ve Gazlaştırma projesinin yürürlükte olduğunu belirtmek gerekir (3).

 

Kömür-Gaz Kombine Çevrim Santralı Çalışma Prensibi (Şekil 2) :

Santral üç ana üniteden meydana gelmektedir :

-          Basınçlı Kömür Gazlaştırma Ünitesi

-          Gaz Türbini Santralı

-          Buhar Türbini Santralı

Basınçlı Gazlaştırma ünitesinde pulverize kömür yukarıda açıklanan teknolojilerin biri ile gazlaştırılmakta ve gazlaştırılması için gerekli Hava/02 gaz türbini şaftına bağlı çalışan ve gaz türbinine yanma havasını sağlayan kompresör çıkışından alınmaktadır. Seçilen teknolojiye göre bu basınçlı hava ya doğrudan gazlaştırma ünitesine veya ASU (Hava Ayrıştırma Ünitesi) ayrıştırma ünitesinde oksijen ve nitrojene ayrıştırıldıktan sonra oksijen olarak kömür gazlaştırma ünitesine verilmektedir. Elde edilen N2 (Nitrojen) ise gazlaştırma ünitesi kömür kurutma ve besleme tesislerine basınç sağlamak ve gazlaşma ünitesi dışında (kömür besleme üniteleri ve kömür burkerlerinde) kömürün tutuşmasını engelleyen asal ve kömür taşıma gazı olarak kömür hazırlama ve besleme ünitelerine verilmekte, diğer bir kısmı da kömür-gaz gaz türbinine verilmeden gazı seyreltmek için temizlenmiş gazla karıştırılmaktadır.

Gaz türbinine kömür gazı verilmeden önce seyreltilmesi ve buhar ile karıştırılması gaz türbininde yanma sırasında meydana gelebilen ve asid yağmurlarına neden olan NOx formasyonunu engellemek içindir. Kömür gazı, içinde bulunan CO/H2 gazları nedeniyle doğal gaza kıyasla daha yüksek adyabatik alev sıcaklığına sahip olduğu için 2 veya 3 misli daha fazla NOx formasyonuna neden olmaktadır. Müsaade edilir NOx emisyon limitlerine düşülmesi için oksidant olarak hava yerine oksijen kullanılarak elde edilen kömür gazın belli oranda seyreltilmesi ve gaz türbininden geçen gaz kütlesinin arttırılması gerekmektedir. Oksidant olarak 02 kullanıldığı zaman elde edilen gazın kalorifik değeri doğal gazın 1/3'ü, hava kullanılması durumundaki ise 1/8 civarındadır.

Oksidant olarak oksijen kullanılarak elde edilen kömür gazın kalorifik değeri 11000 kj/kg olup, gaz türbinine verilmeden gaz seyreltilerek 4300 kj/kg düşürülmektedir. Gazlaştırma ünitesinde basıncın 20 barın üzerinde olması gerekmektedir.

Gazlaştırma ünitesine entegre siklonda ise elde edilen gaza merkez-kaç hareketi verilerek içindeki partiküllerden (uçucu kül) ayrıştırılması sağlanır. Gazlaştırma ünitesinde meydana gelen cüruf da gazlaştırma ünitesi altında birikir ve orandan atılır.

Buhar türbini ünitesinden gelen besi suyu gazlaştırma sırasında meydana gelen atık ısı ve gene gazifikasyon sonrası kömür-gazın soğutulması sırasında kazanılan ısı ile buharlaştırılarak buhar türbinine (2) verilmektedir. Atık ısı kazanında soğutulan kömür gazın içindeki çevre ve gaz türbini için zararlı H2S, COS, alkali, halojen, vanadyum, tuz gibi maddeler gaz temizleme.ve yıkama ünitesinde önce kimyasal yolla kükürt bileşiği gazlar temizlenerek elementer sülfür elde edilmekte diğer zararlı gazlar ve maddeler ise kimyasal ve yıkama yolu ile temizlenmektedir. Yıkama suyu, öğütülmüş kömür ile karıştırılarak kömür taşıma ve gazlaştırma gayesi ile kullanılmakta veya atık su temizleme sistemine verilmektedir. Temizlenmiş gaz yukarıda da açıklanığı gibi N2 ile karıştırılarak seyreltildikten sonra difüzyon yakıcıda gaz türbini kompresöründen gelen hava ile karıştırılarak yakılmakta ve yanma sonucu oluşan yüksek sıcaklıktaki (1200°C) gaz, gaz türbini kanatlarından geçerek genleşmekte ve gaz türbinini döndürmektedir. Gaz türbini şaftına bağlı generatörde üretilen elektrik enerjisi sisteme verilmektedir. Gaztürbini egzost gazı ise (500-600°C) buhar türbini üni-tesinedeki atık ısı kazanından geçirilerek buhar elde edilmektedir. Gazlaştırma ünitesinde ve Buhar türbini ünitesinde elde edilen yüksek basınç ve alçak basınç buharları ile aynı şafta bağlı alçak ve yüksek basınç türbinlerinden geçirilerek türbinler döndürülmekte ve aynı şafta bağlı buhar türbini generatörü vasıtası ile elektrik üretilmektedir. Gaz türbini buhar türbini ve generatör aynı şafta bağlı düzenlemelerde bulunmaktadır.

Alman KOBRA Projesi (4):

Alman RWE Elektrik Şirketi tarafından yürütülen ve 212 MW gaz türbini/155 MW buhar türbininden oluşan Elektrik Santralı Alman Ren linyiti yakacaktır.

Ren Kömürü Özellikleri:

Su oranı           : % 48.5

Kül oranı          : % 8.5

Net kalorifik değeri: 8400-11760kj/kg (2000-2800kCal/kg)

Kobra Projesinde öngörülen kurutma işleminden sonra kömür özellikleri:

Su oranı           : % 12

Kül oranı          : % 14.5

Kalorifik değeri: 18.590 kj/kg (4450 kCal/kg) olacaktır.

Bu projede nem oranı yüksek linyit öğütülmüş akışkan yataklı kurutma sisteminde kurutulduktan sonra 6 mm tane büyüklüğüne kadar öğütülmekte ve akışkan yataklı HTW gazlaştırma ünitesinde hava/buhar kullanılarak gazlaştırılmaktadır. Gaz türbini kompresör çıkışından alınan hava ikinci bir buster kompresörü ile istenen basınca ulaştırıldıktan sonra (30 bar) buhar ile gazlaştırma hücresine verilmektedir. Gazlaştırma ünitesinde elde edilen 920°C sıcak gaz, gaz soğutucularından geçirilerek 270°C düşürülmekte ve siklon/seramik sıcak gaz filtrelerinden geçirildikten sonra soğuk su ile yıkama ile gaz içinde eser miktarda bulunan NH3, HCN, HCL ve HF gibi gazlar yo-ğuşturularak ve suda eritilerek temizlenmektedir. Kimyasal olarak COS gazı temizlemesi daha zor olduğu için Hidroliz ünitesinde gaz içinde bulunan COS gazı H2S'e dönüştürüldükten sonra gaz son bir soğutma ile 40°C altına düşürülür. Kömür gazı içindeki H2S, desülfürizasyon ünitesinde kimyasal olarak temizlenmekte ve elementer sülfür olarak dışarı alınmaktadır. Arıtılmış kömürgaz ısıtıldıktan sonra gaz türbinine yakılmak üzere verilmektedir. Gaz ve buhar türbini üniteleri yukarıda anlatılan standart teknolojilerdir.

Kobra sisteminin özelliği:

-   Oldukça ayrıntılı gaz ısıtma soğutma ameliyeleri nedeniyle net santral verimi %45'te kalmaktadır.

-  Oksidant olarak hava kullanıldığı için ASU hava ayrıştırma (02/N2) ünitesinden yatırım işletme ve enerji sarfiyatı açısından tasarruf sağlanırken; gaz hacmi arttığı için kömür-gaz tesisindeki filtre ve gaz temizleme ve diğer teçhizatın boyutları artmaktadır.

Proje 1996'da servise girecektir.

ABD Tampa Florida Projesi (Sıcak Gaz Temizleme) :

ABD Enerji Bakanlığı (DOE) destekli 250 MW Kömür

Gaz Kombine Çevrim Santralı 1900 ton/gün kapasiteli "Peşpeşe Püskürtme" (Entrained Flow) Texaco gazlaştırma teknolojisi kullanılmaktadır. Oksidant olarak 02 kullanılmakta pulverize kömür su ile karıştırılarak taşınmakta ve gazlaştırma ünitesine verilmektedir. Elde edilen gaz Alman Projesinden farklı olarak soğutulmadan metal oksit emici-akışkan yataktan çok yavaş geçirilerek %98 oranında temizlenmekte ve emici madde diğer bir bölümde kimyasal yolla tekrar kazanılarak prosese döndürülmektedir. Temizlenen gaz sıcak halde doğrudan gaz türbinine verilmektedir. Gazın sıcak verilmesi Gaz Türbini verimliliğini artırmaktadır. Sıcak gaz temizleme prosesi ile çalışacak TAMPA Santralının net verimliliği %50'yi bulacağı beklenmektedir.

Santralın diğer bölümleri yukarıdaki gibi olup, işletmeye alınması 1996 yılında olacağı umulmaktadır.

İki projenin karşılaştırılmasından aşağıdaki sonuçlar çıkmaktadır (5);

- Sıcak gaz temizleme sistemine dayalı Kombine Çevrim Santrallarının soğuk gaz temizleme sistemine nazaran %5 daha yüksek verime sahip olacakları beklenmektedir.

- Sıcak gaz sistemleri gazın soğutulup/tekrar ısıtılması için gerekli atık ısı kazanları ve eşanjörlere ihtiyaç göstermediğinden proses basitleşmekte yatırım maliyetleri düşmektedir.

- gE araştırma grubunca sıcak gaz temizleme sistemi belli ölçekte denenmiş olmasına rağmen ticari boyutlarda denenmiş bir sistem değildir. Gaz türbini ve buhar türbini ünitesinin uzun ömürlü ve sağlıklı çalışması açısından kömür gaz içinde kalabilecek eser miktardaki kirlilik bile önemlidir. Düşük sıcaklıkta temizleme yapılan "Soğuk Gaz Temizleme Sistemlerinde" gaz ayrıca yıkama işleminden geçirildiği için içindeki yabancı madde ve partiküllerden önemli ölçüde arındırılmaktadır.

Sıcak gaz temizlemede gaz yıkama işlemi olmadığı irin yanıcı nitrojen ve korosiv eser maddelerden arındırılması için maliyeti artırıcı ek proseslere gerek duyulacaktır. Sonuç olarak, Avrupa kömür gazına dayalı santrallara daha ihtiyatlı teknolojilerle yaklaşırken, ABD Şirketleri daha riskli ve çözüm bekleyen sorunları olan fakat çok yüksek verim alınabilecek teknolojileri geliştirmeyi yeğlemektedirler.

İki projenin gazlaştırma prosesleri karşılaştırıldığında (5) ;

- KOBRA projesinde kullanılacak Akışkan Yataklı gazlaştırma ünitelerinde ateşe dayanıklı iç yüzeylerin korosif gazın etkisiyle sık sık değiştirilmesi gerekmektedir. Bu sebepten bu yüzeyleri bir kaç kat yapmak gereği duyulmaktadır. Pilot tesislerden alınan raporlar olumlu görünse de ateşe dayanıklı iç yüzeylerin ömrü 2'yılı geçememiştir.

- TAMPA projesinde uygulanacak peşpeşe püskürtme sistemli Gazlaştırma ünitelerinde ise yakma/püskürtme ünitelerinin ömrü korosif gaz ortamında kısalmaktadır. Pilot tesislerde zaman zaman bu üniteler için hedeflenen işletme ömrü olan 1 yılın altına düşülmüştür. Gazlaştırma ünitelerindeki atık ısı kazanları yüksek basınçta çalıştığı için yüksek basınç, kazan dizaynına sınırlamalar getirmekte ve çiğlenme noktasını yükseltmektedir. Kömürün su ile karıştırılıp gazlaştırma ünitesine verildiği TAMPA projesinde bu durum önem arz etmektedir.

- TAMPA projesinde kullanılacak düşük maliyetli kömür gazlaştırma ve sıcak gaz temizleme tesislerinin hava toksinleri açısından oldukça bilinmeyenleri karşımıza çıkarma ihtimali vardır.

Her iki proje için geçerli olan ve gazlaştırma teknolojsinden kaynaklanan ;

- Atık ısı kazanları serpantinleri üzerinde koruyucu oksid tabakası kömür kazanlarına kıyas aynı kolaylıkla oluşmadığı için bu kazanlar korozyona daha açık olmaktadır.

- Atık ısı kazanı ve gaz soğutma ünitelerinde erozyon ve birikmeler görülmektedir.

IV. KÖMÜR GAZ KOMBİNE ÇEVRİM SANTRALLARI EKONOMİSİ

Kömür gaz santrallarının önemli bir bölümünü teşkil eden Gaz Türbini ve Buhar Türbini üniteleri ticari ve teknik olgunluğa erişmiş ünitelerdir. Teknoloji ve fiyatların olgunlaşmadığı bölüm gazlaştırma ve gaz temizleme üniteleridir. General Elektrik araştırma grubunca yapılan çalışmada değişik proseslere göre kW kurulu güç maliyetleri 1200-1600 US $/kW olarak tahmin edilmektedir (6). Diğer taraftan tesis aşamasındaki projelerin maliyeti 1800-2000 US$/kW mertebesinde maliyetlere ulaşmaktadır (7,8). Bu sebepten GE araştırma grubunun fiyatları "olgunlaşmış teknolojik ve ticari" kömür gaz santralların fiyatlarını yansıttığı anlaşılmaktadır. Bu maliyet analizleri incelendiğinde 90'lı yılların ilk yarısının teknolojisi olacağı kabul edilen soğuk gaz temizleme ve oksidant olarak 2 kullanan sistemlerde kömür hazırlama gazlaştırma ve gaz temizleme üniteleri toplam santral yatırım bedelinin %60'ını bulmaktadır ve verim de %46'larda sınırlanmaktadır. 1990'lı yılların sonunun teknolojisi olacağı beklenen sıcak gaz temizleme teknolojisi içeren Kömür Gaz Santrallarında aynı tesislerin maliyeti birçok ara tesisin ortadan kalkması nedeni ile toplam tesis içindeki maliyeti %50-55'lere düşmekte, verimin ise %50'leri bulacağı beklenmektedir. Toplam yatırım maliytelerinde ise % 15-20 düşme beklenmektedir. Diğer taraftan yatırım maliyetleri, yakıt, işletme masraflarını ve amortismanı dikkate alan ve İngiliz Enerji Bakanlığının kurduğu bir grubun 320 MW bazında bir Kömür Gaz Santralının üretimi maliyetleri için yaptığı araştırma (9) 4.85 cent/kWh sonucunu vermektedir.

 

Desülfürizasyon ünitesi olan konvansiyonel kömür santralleri için aynı bazdaki hesaplama 4.5 cent/kWh olmaktadır.

 

 

Bu çalışmaya göre Kömür Gaz Kombine Çevrim Santrallarının yatırım maliyetlerindeki %20 bir artış elektrik üretim maliyetlerini 0.5-0.7 cent daha artırmaktadır. İngiliz Enerji Bakanlığı ve John Brown tarafından (Kömür Santralı için) yapılan ve aynı baza getirilen çalışmalar yüksek verimleri nedeniyle Kömür Gaz Santralları üretim maliyetlerinin çok kısa bir sürede konvansiyonel kömür santrallarının altında kalacağı 1990 yıllarının sonunda teknolojik olgunluğa erişecek olan sıcak gaz arıtma sistemli Kömür Gaz Santrallarının yüksek verimi, düşük yatırım maliyetleri nedeniyle Konvansiyonel Kömür Santrallarının kesin alternatifi olacağı görülmektedir. Hiçbir ilave yakıt gerektirmeden gaz türbini çıkış gücünü %20 artıran, konvansiyonel Santrallara göre %25 daha az yakıt yakan, katı, gaz ve sıvı atıklar açısından konvansiyonel santralların yaklaşık yarısına eşdeğer atık bırakan bu santrallar teknolojik evrim sürecinde bazı teknolojik sorunları bulunsa da 2000'li yıllara doğru doğal gaz fiyatlarında beklenen artışlarla santral teknolojisinin olgunlaşması çakışacağından 1990'lı yılların sonunda Kömür Santralı yatırımlarında önemli bir paya sahip olacakları görülmektedir.

Referanslar :

1. The World Outlook For Coal, Richard G Tallboys, World Coal Institute, Povver Generation Technology 1993

2. Pressurized Coal Gasification for the Combined cycle Process, R. Müller and V. Schiffers, VGB Kraftwerstechnic 68 (1988)

3. Gas Fired Power Plants, Steven Coolins, Povver February 1993

4. KOBRA will Demonstrate High Temperature Winkler IGCC, K. Schippers RWE Energie Germany, Modern Power Systems 1993

5. Power Plant 2000, Electrical World July 1992

6. Clean Coal Technologies for Gas Tıırbines, Douglas M Todd, GE Insdustrial and Povver Systems USA, Power Generation Technology 1993

7. European Community Backs IGCC Power at Puertollano, V. Sending Elcogas, Madrid Spain, Modern Power Systems, June 1993

8. Integrated combined cycle coal gasification demonstration project , GD Zon, Demkolec BV The Netherlands, Power Generation Technology 1993

9. IGG Feasibility Study Show Promise, UK Department of Energy, Modern Power Systems June 1992

 

Mak. Müh. Bülent ÖZGÜREL / TEK Sant.Daire Başkanı

Elk. Yük. Müh. Nevzat ŞAHİN/TEK Sant.Daire Başkanı